Model 3 High Voltage Controller
Re: Model 3 High Voltage Controller
I have an odd contactor issue with one out of two M3 packs.
Pack 1 is dated 2020, pack 2 is 2021. I have no issues with pack 1, contactors closing and all is well. Using exactly the same routine as bielec's ESP32 code, pack 2 will only close the contactors for approximately 60 seconds before opening them. It then stays in an odd state where it flip flops both neg and positive contactors. Eventually it opens both contacts and flags up a HVIL error.
Screen recording of the fault state (flip flop) is here https://streamable.com/sia5kn
Savvycan log of the fault is attached.
Has anyone experienced this issue or have any ideas about what it could be?
Pack 1 is dated 2020, pack 2 is 2021. I have no issues with pack 1, contactors closing and all is well. Using exactly the same routine as bielec's ESP32 code, pack 2 will only close the contactors for approximately 60 seconds before opening them. It then stays in an odd state where it flip flops both neg and positive contactors. Eventually it opens both contacts and flags up a HVIL error.
Screen recording of the fault state (flip flop) is here https://streamable.com/sia5kn
Savvycan log of the fault is attached.
Has anyone experienced this issue or have any ideas about what it could be?
- Attachments
-
- fault state.csv
- (2.22 MiB) Downloaded 833 times
Re: Model 3 High Voltage Controller
i had exacly the same with my newest pack of 3 and i put the inverter infront of contructors. Because the contractros does not close anymore. But this battery has from beginning issues like that, close the contractors and open it after a few minutes of charging. Than had a error and after you disconnect x98 and connected it again, it close again and the game starts again. After a few days the BMS does not close anymore and so i connect it in another way before the contractor and it works without issues since that time.
this is the newest of the 3 battery and i had the ,,old" carging connectors, but a new plastic isolation in the battery, this was changed from the other old ones a little bit. So i find out this is a new revision. On the part number its identical with the other ones.
this is the newest of the 3 battery and i had the ,,old" carging connectors, but a new plastic isolation in the battery, this was changed from the other old ones a little bit. So i find out this is a new revision. On the part number its identical with the other ones.
Tesla Model 3/Y and Plaid Battery Solar Storage project.
Re: Model 3 High Voltage Controller
Thanks for responding OOP. My issue is happening with no load (nothing connected) on the HVDC lines, did your contactors stay closed when you did not have the inverter connected?
Re: Model 3 High Voltage Controller
yes this works if i have the 1000ym capatizitor connected and the inverter is in standby or disconnected.
without the capatizitor its does not close, but if you have a Pi with python and can head connected, you can see the states too. normaly in prepairing state or recharging state, the bms load up the voltage and the capacitor should hold the voltage, if not the bms failed in precharge phase.
without the capatizitor its does not close, but if you have a Pi with python and can head connected, you can see the states too. normaly in prepairing state or recharging state, the bms load up the voltage and the capacitor should hold the voltage, if not the bms failed in precharge phase.
Tesla Model 3/Y and Plaid Battery Solar Storage project.
Re: Model 3 High Voltage Controller
I can see the states change using SavvyCan and the M3 dbc https://streamable.com/sia5kn , the voltage comes up and when equalised the contactors close. My fault condition is like your fault but I have no load. I needed to power cycle the BMS to restart the precharge state.
I have used the same capacitor on both packs, same can frames too. Just different results. Really do not know what the issue is.
I have used the same capacitor on both packs, same can frames too. Just different results. Really do not know what the issue is.
Re: Model 3 High Voltage Controller
take the voltmeter and check at precharging phase if the battery voltage will be reached or if this drops down to fast.
Tesla Model 3/Y and Plaid Battery Solar Storage project.
Re: Model 3 High Voltage Controller
I can see the voltage in can data and on the meter, the contactors close initially because target voltage is reached. Going to change the capacitor and see what happens.
Re: Model 3 High Voltage Controller
I really could use help I have a 2022 model 3Nam wrote: ↑Sat Feb 11, 2023 7:41 pm Yes, I connect the battery to the display. Actually almost complete car except doors and some front sensor. However, all peaces are removed from a car and de-assembled in my garage so maybe I may miss out some connection. I manage to get the firmware updated to all ECU including BMS.
Health test will require the battery to be fully discharge but the contactors are open so I don´t think health test can be done.
HV CONTACTORS won’t close tu support system I’m getting Bms pack configuration mismatch
Vehicle high temperature
-
actuallyali
- Posts: 1
- Joined: Mon Sep 11, 2023 12:56 pm
Re: Model 3 High Voltage Controller
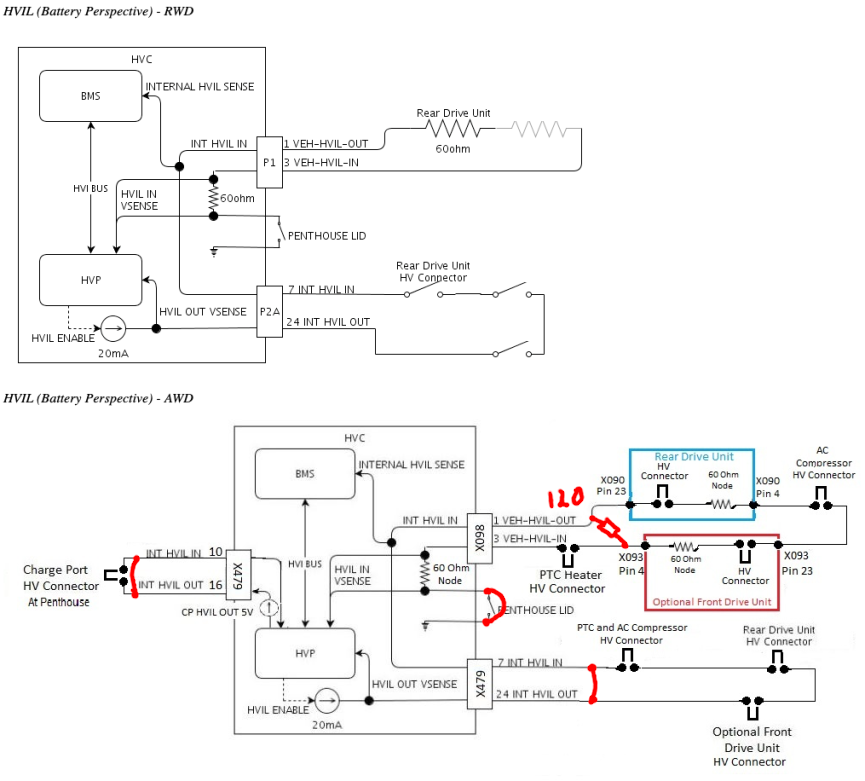
Hello everybody! I am trying to turn a a M3 battery from the scrapyard into a solar home battery and having trouble getting the HVIL satisfied... Here's what I tried:
Any help would be highly appreciated.
It's a 2021 AWD battery.
I have the feeling that the 20mA current source never gets activated, I checked the voltage on the 120 Ohm resistor and it's always zero - not even for a tiny amount of time when turning on (blue is the 12V supply and yellow is Voltage on Pin 1 of X098. When I measure resistance between X479-24 INT HVIL out and ground I get around 180 Ohms, as expected. Also when I measure voltage between X479 pin 10 and 16 I get 4.8V...
I honestly don't know what to try anymore... both flood sensors have around 11.6V on the Analog Out and 0.6V on the return... I assume that's the dry output? I also tried 60 Ohms instead of 120...
Edit2: Works now. You need to send the right CAN commands to activate the 20mA current source:
CAN_frame_t TESLA_221_1 = {.FIR = {.B = {.DLC = 8,.FF = CAN_frame_std,}},.MsgID = 0x221,.data = {0x41, 0x11, 0x01, 0x00, 0x00, 0x00, 0x20, 0x96}};
CAN_frame_t TESLA_221_2 = {.FIR = {.B = {.DLC = 8,.FF = CAN_frame_std,}},.MsgID = 0x221,.data = {0x61, 0x15, 0x01, 0x00, 0x00, 0x00, 0x20, 0xBA}};
It's a 2021 AWD battery.
I have the feeling that the 20mA current source never gets activated, I checked the voltage on the 120 Ohm resistor and it's always zero - not even for a tiny amount of time when turning on (blue is the 12V supply and yellow is Voltage on Pin 1 of X098. When I measure resistance between X479-24 INT HVIL out and ground I get around 180 Ohms, as expected. Also when I measure voltage between X479 pin 10 and 16 I get 4.8V...
I honestly don't know what to try anymore... both flood sensors have around 11.6V on the Analog Out and 0.6V on the return... I assume that's the dry output? I also tried 60 Ohms instead of 120...
Edit2: Works now. You need to send the right CAN commands to activate the 20mA current source:
CAN_frame_t TESLA_221_1 = {.FIR = {.B = {.DLC = 8,.FF = CAN_frame_std,}},.MsgID = 0x221,.data = {0x41, 0x11, 0x01, 0x00, 0x00, 0x00, 0x20, 0x96}};
CAN_frame_t TESLA_221_2 = {.FIR = {.B = {.DLC = 8,.FF = CAN_frame_std,}},.MsgID = 0x221,.data = {0x61, 0x15, 0x01, 0x00, 0x00, 0x00, 0x20, 0xBA}};
-
Drewthecarguy
- Posts: 1
- Joined: Wed Sep 20, 2023 3:59 pm
Re: Model 3 High Voltage Controller
I’m really struggling to get my contacts to close too using evcontrols controller, did your schematic you put up with your jumpers and resistors end up working out for you? I believe I have the same problem you had with the 20mA current not being activated because I’m getting some faults that I can’t figure out how to clear and I am not getting any voltage out of my HVC to the shunt and contactors. Any help would be greatactuallyali wrote: ↑Tue Sep 12, 2023 7:15 pm Hello everybody! I am trying to turn a a M3 battery from the scrapyard into a solar home battery and having trouble getting the HVIL satisfied... Here's what I tried:
image.png
image.png
image.png
Any help would be highly appreciated.
It's a 2021 AWD battery.
I have the feeling that the 20mA current source never gets activated, I checked the voltage on the 120 Ohm resistor and it's always zero - not even for a tiny amount of time when turning on (blue is the 12V supply and yellow is Voltage on Pin 1 of X098.
image.png
When I measure resistance between X479-24 INT HVIL out and ground I get around 180 Ohms, as expected. Also when I measure voltage between X479 pin 10 and 16 I get 4.8V...
I honestly don't know what to try anymore...
image.png
both flood sensors have around 11.6V on the Analog Out and 0.6V on the return... I assume that's the dry output? I also tried 60 Ohms instead of 120...
Edit2: Works now. You need to send the right CAN commands to activate the 20mA current source:
CAN_frame_t TESLA_221_1 = {.FIR = {.B = {.DLC = 8,.FF = CAN_frame_std,}},.MsgID = 0x221,.data = {0x41, 0x11, 0x01, 0x00, 0x00, 0x00, 0x20, 0x96}};
CAN_frame_t TESLA_221_2 = {.FIR = {.B = {.DLC = 8,.FF = CAN_frame_std,}},.MsgID = 0x221,.data = {0x61, 0x15, 0x01, 0x00, 0x00, 0x00, 0x20, 0xBA}};
Re: Model 3 High Voltage Controller
Hi there can someone please shed some light on this!!
My battery was working perfectly the contactors were closing the hv interlock loop was working perfect until I decided to put the battery on its side and now the interlock loop is open and the contactors will not close,
Externally the connections are the same but it is baffling me
Please help
My battery was working perfectly the contactors were closing the hv interlock loop was working perfect until I decided to put the battery on its side and now the interlock loop is open and the contactors will not close,
Externally the connections are the same but it is baffling me
Please help
- EV_Builder
- Posts: 1205
- Joined: Tue Apr 28, 2020 3:50 pm
- Location: The Netherlands
- Has thanked: 18 times
- Been thanked: 37 times
- Contact:
Re: Model 3 High Voltage Controller
Maybe some (water) level sensor is now not happy inside the pack...
Converting an Porsche Panamera
see http://www.wdrautomatisering.nl for bespoke BMS modules.
see http://www.wdrautomatisering.nl for bespoke BMS modules.
Re: Model 3 High Voltage Controller
If you haven't seen this resource yet, it's a goldmine: https://github.com/dalathegreat/Battery ... -Y-battery
Re: Model 3 High Voltage Controller
the same exists in python https://gitlab.com/pelle8/batteryemulator
Tesla Model 3/Y and Plaid Battery Solar Storage project.
-
buildslove
- Posts: 2
- Joined: Wed Nov 20, 2024 7:03 pm
- Has thanked: 5 times
Re: Model 3 High Voltage Controller
Reading this thread over and over trying to wrap my head around a possible solution. Please correct me if I am wrong, there does not appear to be a working solution. In my situation I am only able to charge at 16A for only a short period of time, I have tried dozens of Charging Stations across the country including Tesla Mobile Charger and all act the in the same manner. It can very from 10 seconds to 2+ minutes. The solution I currently have is to a timer switch reset the Tesla Charge Port Controller every 5 mins, off for 10 seconds and then back on.parallaxengineering wrote: ↑Tue Dec 06, 2022 6:32 pm Bummer... Yes I have tried charging my pack at 25A in the "HV_UP" state and actually causing the contactors to open. I haven't yet got a log of what is going on but I believe the pack is not happy with "high" charge current in this state. I can charge at 16A just fine but when I bump up to 25A after a minute or two the contactors open.
Does the process of sending 0x221 & 0x2D1 resolve the charging limit?
-
bielec
- Posts: 38
- Joined: Tue Apr 19, 2022 12:17 pm
- Location: Aberdeenshire
- Has thanked: 1 time
- Been thanked: 14 times
Re: Model 3 High Voltage Controller
No. To acheive higher charging current you must send two versions of MSG 0x221 as mentioned by me earlier in this thread. I also mentioned that 0x2D1 made no difference , so I leave it out.buildslove wrote: ↑Thu Nov 21, 2024 11:31 pm Reading this thread over and over trying to wrap my head around a possible solution.
Does the process of sending 0x221 & 0x2D1 resolve the charging limit?
Re: Model 3 High Voltage Controller
I just purchased a battery out of a LR Model Y. After getting it home and trying to use it with the battery emulator project. It's not closing the contactors. I finally got out of the original seller that they swapped out the HVC module (Old module is gone). Reading the Tesla service... it looks like in order to swap it, it must be backed up first. Being that I do not have the original. How screwed am I on this? I do happen to have a 2021 model Y here and can get access to the toolbox software if need be. Is there a way to get this battery working again? CAN logs are showing 0x3AA HVP_022_hvsMia :1. I think this is why it wont close the contactors?